Для переоборудования мотоцикла в безаккумуляторный я приобрел: генератор переменного тока 43.3701 (от мотоциклов «Минск» или «Восход»), два тиристорных коммутатора КЭТ-1, блок БКС-261.3764, индуктивный датчик, а также лампы и звуковой сигнал на 12 В. Можно также сделать 12-вольтовый генератор из двух генераторов Г427 от старых моделей мотоциклов: один из них использовать в качестве базового вместе с секцией освещения (она намотана толстым проводом), а от другого — только секцию освещения. Для этого на первом генераторе надо удалить три секции, намотанные более тонким проводом (не трогая обмотку зажигания, которая прикрыта металлической пластиной), и поставить вместо них обмотку освещения, снятую с другого генератора. Затем обе секции соединить последовательно. Если при последующей проверке генератора на мотоцикле выяснится, что напряжение, вырабатываемое генератором не увеличилось, а уменьшилось, то необходимо поменять подключение одной из секций на противоположное.
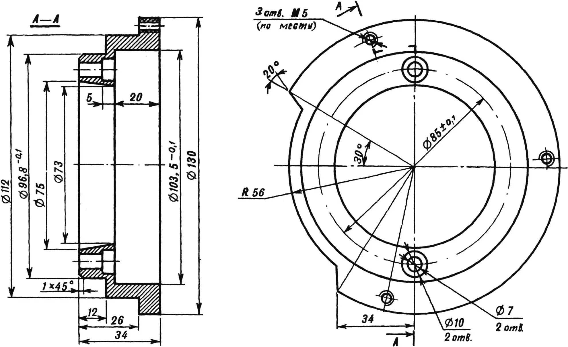
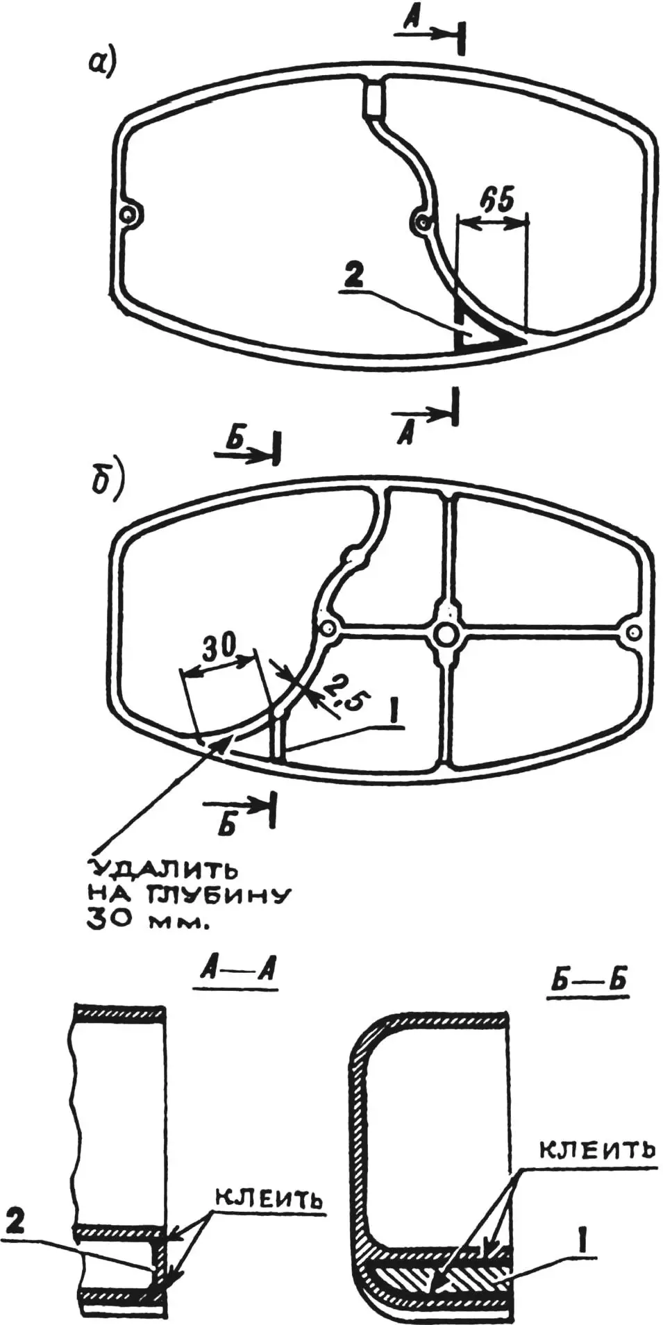
Из стали любой марки нужно выточить переходной фланец, установить его в расточку картера и прикрепить винтами М6х30 мм. При разметке отверстий на фланце в качестве шаблона использовать статор генератора. Чтобы надеть ротор на цапфу коленчатого вала, нужно при помощи сверла соответствующего диаметра и надфиля сделать новое углубление для шпонки (штифта). Не рекомендую делать углубление для штифта в другой точке, так как в этом случае нарушится оптимальное расположение генератора внутри картера. Поскольку новый генератор небольшого размера, правая крышка картера почти не требует переделки. Необходимо лишь удалить часть перегородки, как показано на рисунке, и вклеить дополнительную перегородку из алюминия толщиной 5—6 мм (размеры ее уточнить по месту). В картер тоже требуется вклеить перегородку, обеспечивающую герметичность отсека генератора. Лучше всего воспользоваться эпоксидным клеем, добавив в него мелкие алюминиевые опилки.

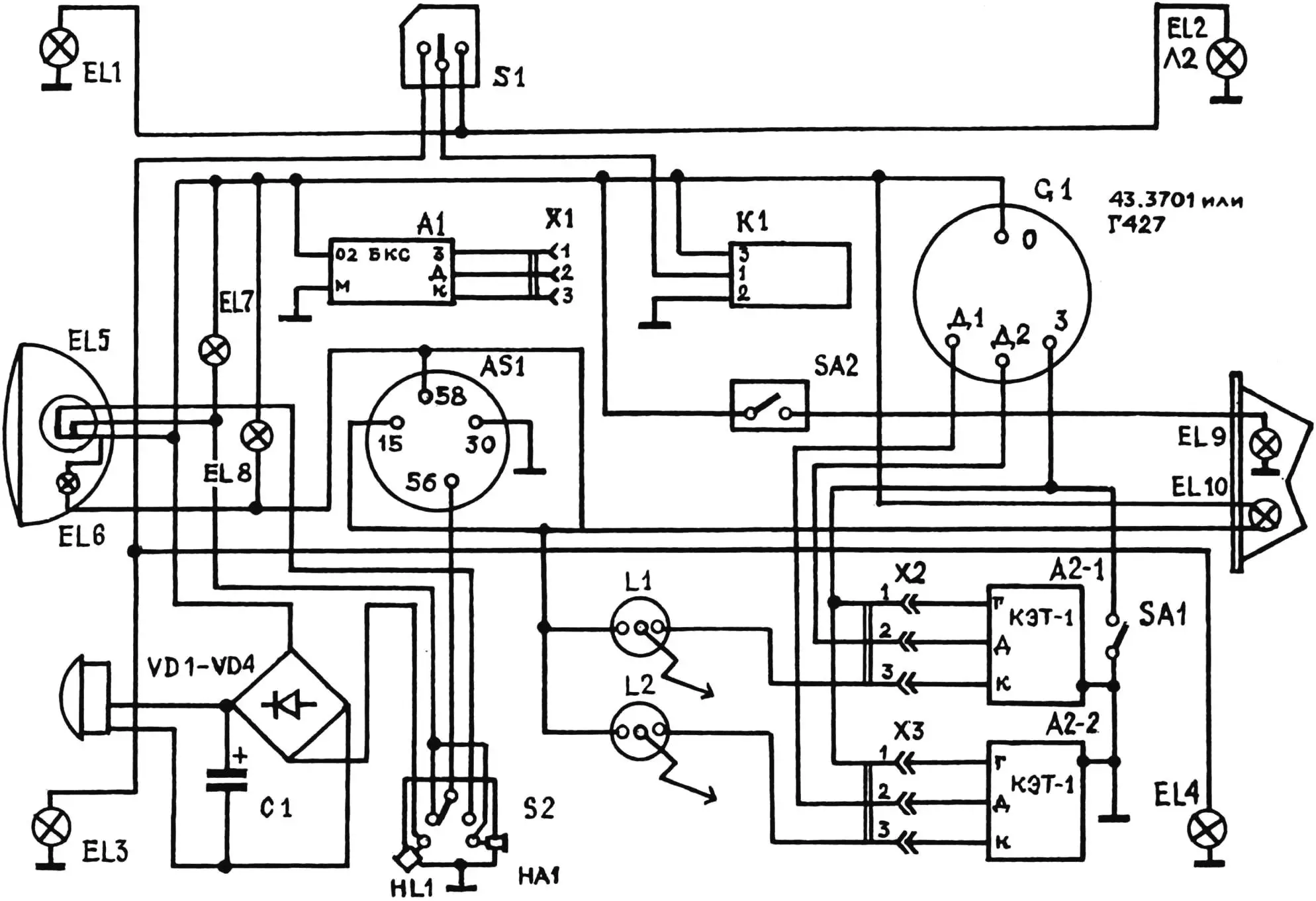
EL1-EL4 — лампы указателей поворота (12 В, 15 Вт); EL5 — лампа дальнего-ближнего света (12 В, 40/35 Вт); EL6, EL10 — огни габаритные (12 В, 4 Вт); EL7 — индикатор включения дальнего света (12 В, 2 Вт); EL8 — лампа подсветки спидометра (12 В, 2 Вт); EL9 — лампа стоп-сигнала (12 В, 20 Вт); SA1 — выключатель противоугонный; S1 — переключатель указателей поворота; S2 — переключатель дальнего-ближнего света и звукового сигнала; X1-Х3 — однотипные разъемы, VD1 — VD4 — диоды КД202; С1 — конденсатор электролитический 4… 10 мкФ (на 25 В); А1 — блок БКС-261.3734 (на 12 В); AS1 — замок зажигания; L1, L2 — катушки зажигания; К1 — реле указателей поворота; SA2 — включатель стоп-сигнала; А2-1, А2-2 — коммутаторы электронные, тиристорные (КЭТ-1), G1 — генератор 43.3701 или Г427 (клеммы генератора: О — обмотки основной, 12 В; З — обмотки зажигания; Д1 — датчика первого цилиндра; Д2 — датчика второго цилиндра); HL1 — сигнал световой; НА1 — сигнал звуковой.
Теперь можно заняться самим генератором. Наиболее трудоемкая операция — фиксация на нем индуктивного датчика для второго цилиндра. Учтите, от точности выполнения этой операции зависит совпадение опережения зажигания в правом и левом цилиндрах. Места для крепления второго датчика на генераторе не предусмотрено, так что придется переставить клеммы некоторых обмоток на другие места. Для предварительной разметки положения датчика генератор необходимо установить на двигатель. При помощи индикатора найти верхнюю мертвую точку (ВМТ) одного из поршней и генератор сориентировать так, чтобы прорезь магнита на роторе была точно против выступа сердечника датчика, а затем винты крепления генератора затянуть. Далее проверить коленчатый вал и найти ВМТ для другого поршня. Приложив датчик к генератору, можно отметить место его расположения. К сожалению, в точках крепления датчика обнаружатся уже существующие отверстия от клеммных винтов, поэтому изнутри генератора придется приклепать две небольшие стальные пластинки толщиной 3 мм, в которых просверлить отверстия и нарезать резьбу М4 для винтов крепления датчика. Так как отверстия сверлятся по месту, надо постараться не повредить сверлом обмотку зажигания.

Из-за того, что практически невозможно сразу обеспечить точное положение датчика, лучше всего закрепить каждую пластинку только одной заклепкой. Благодаря такому креплению, ослабив винты, можно смещать датчик в нужную сторону при окончательной регулировке. Подготовленный таким образом генератор можно устанавливать на мотоцикл. Чтобы уточнить, при каком положении ротора относительно датчика проскакивает искра, что важно для последующей регулировки опережения зажигания, хорошо использовать стробоскоп. На оборотах ниже средних и правильно отрегулированном зазоре между ротором и датчиком (0,3…0,6 мм) расстояние «а» (см. рисунок) равно 1 мм. При дальнейшем увеличении оборотов это расстояние увеличивается примерно на 0,6 мм, чем обеспечивается автоматическое увеличение опережения зажигания.

1 — канавка шпоночная; 2 — углубление для штифта.
Штатное реле-регулятор следует демонтировать, а на это место установить два коммутатора КЭТ-1. При этом важно обеспечить надежный электрический контакт корпусов КЭТ-1 с «массой» мотоцикла. Блок БКС, содержащий стабилизатор напряжения, закреплен хомутами под баком между катушками зажигания и воздухофильтром. Сторону блока БКС, где виден компаунд, которым залиты элементы схемы, желательно закрыть плоской крышкой из дюралюминия.
Ввиду того, что обмотки зажигания и освещения на новом генераторе разделены, требуется существенная переделка электросхемы мотоцикла. Как видно на измененной электросхеме, все потребители постоянно подключены к генератору, а коммутируется провод, подсоединенный к «массе» мотоцикла и к клемме 30 замка зажигания. Благодаря этому внешне ничего не меняется: когда вы вставляете ключ до упора — включается зажигание, поворот ключа в положение «1» включает габариты, в положение «2» — фару. По указанной выше причине нужно доработать задний фонарь — снять его и переделать крепление лампы габаритного огня так, чтобы оба ее вывода были изолированы от корпуса, как показано на электросхеме.

Оба коммутатора питаются от одной обмотки, мощности ее вполне хватает для нормальной работы мотоцикла. Тумблер SA1, установленный под седлом мотоцикла, блокирует пуск двигателя. Коммутаторы включены в схему мотоцикла через разъемы Х2, Х3. Разъем Х1 того же типа подсоединен к блоку БКС (А1). При выходе из строя одного из коммутаторов КЭТ-1 достаточно переставить соответствующий разъем, отсоединив его от неисправного коммутатора и подсоединив к БКС, и можно продолжать движение. Основная роль блока БКС на мотоцикле — стабилизация напряжения в бортовой сети. Для этого обмотка «0» генератора, к которой подключены все потребители (кроме системы зажигания), соединена с клеммой 02 блока БКС. Катушки зажигания L1 и L2 не заменялись.
При смене лампы в фаре для ее подсоединения надо заменить узкие штекеры на широкие или спилить надфилем контакты лампы так, чтобы их ширина соответствовала ширине штекера.

1 — перегородка; 2 — пластина.
После установки нового генератора возникают трудности с подключением звукового сигнала. Для того, чтобы можно было использовать автомобильный сигнал, работающий только на постоянном токе, надо собрать выпрямитель на полупроводниковых диодах VD1—VD4 и конденсаторе С1.
Емкость С1 должна быть достаточно большой — 4…10 мкФ на напряжение не менее 25 В. Если не удалось найти конденсатор подходящей емкости, можно составить его из нескольких, соединенных параллельно. Выпрямитель располагается на пластине треугольной формы из изоляционного материала (например, текстолита), которая закрепляется под бензобаком в треугольном пространстве, образуемом трубами рамы. Если батарея конденсаторов там не помещается, ее можно разместить в любом другом подходящем месте.

Реле указателей поворота К1 можно использовать от мотоцикла «Восход» или «Минск» с 12-вольтовым электрооборудованием или изготовить электронное реле. Преимущество последнего — высокая стабильность работы при значительных колебаниях напряжения в бортовой сети при работе двигателя на холостых оборотах.
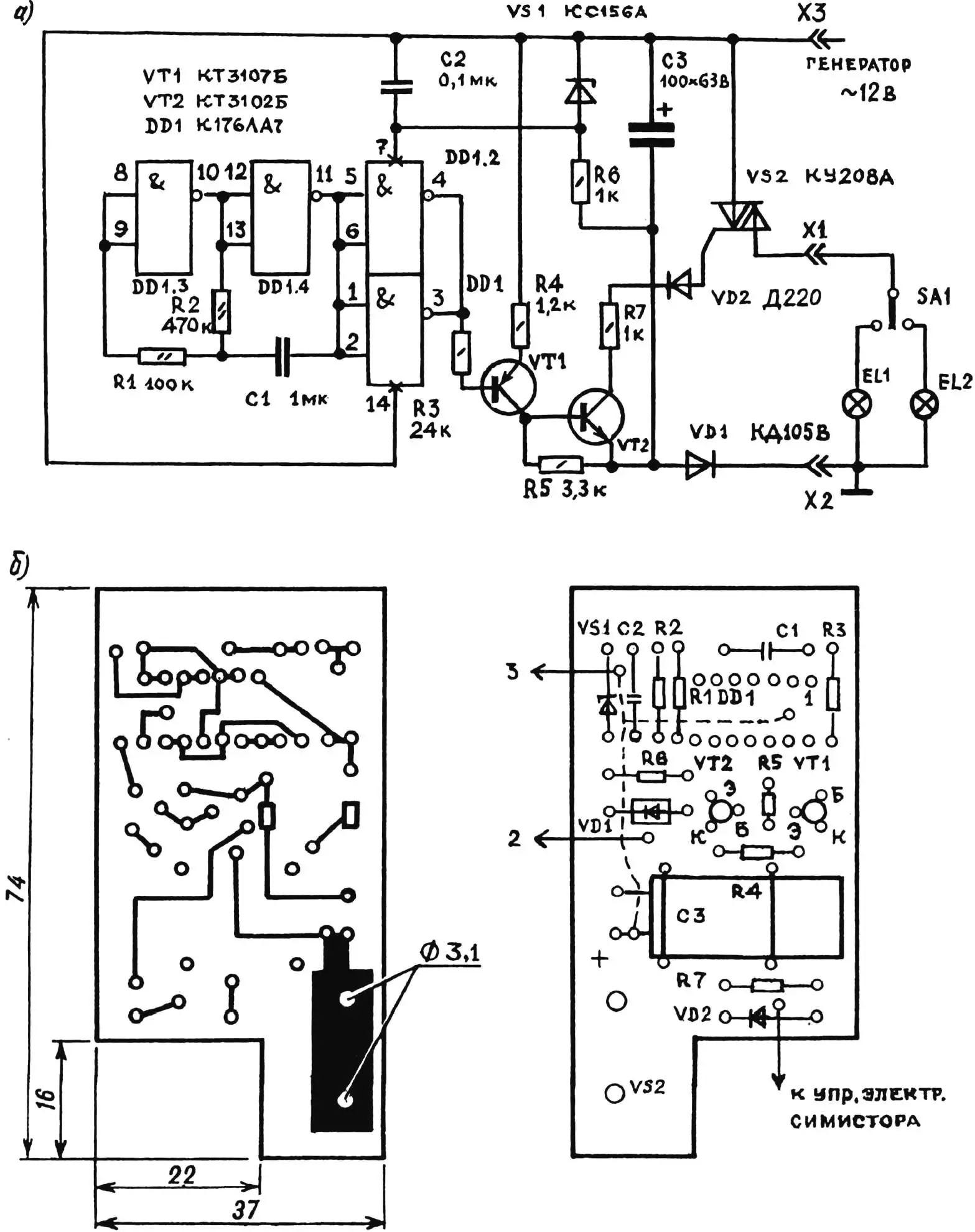
На микросхеме DD1 выполнен генератор импульсов, частота которого подстраивается резистором R2. Через усилитель тока на транзисторах VT1 и VT2 импульсы подаются на управляющий электрод симистора VS2. Диод VD1 — выпрямитель переменного тока; VS1, R6, С2 — параметрический стабилизатор для питания микросхемы DD1; SA1 — переключатель указателя поворота; EL1 и EL2 — лампы указателей поворота.
Реле К1 размещено в корпусе от поляризованного реле РП4. Симистор VS2 закреплен на алюминиевом уголке, который зафиксирован на плате двумя заклепками. Схема, собранная из исправных деталей, налаживания не требует.
«Моделист-конструктор» № 2’2000, С. САВИНОВСКИЙ, г. Сыктывкар


