Автор этого материала — школьник из далекого сибирского города. Когда редакция получила его письмо с описанием построенного им лыжно-гусеничного снегохода, ему было 15 лет и он учился в десятом классе средней школы.
Теперь Евгений стал старше, опытнее и уже несколько по-иному, наверное, проектировал бы отдельные узлы своего первого в жизни вездехода. Но тогда в письме в редакцию он, признавая себя новичком в техническом творчестве, просил не судить его строго как конструктора.
Пожалуй, не всякий даже опытный самодельщик возьмется за изготовление гусеничного движителя, потому что непростое это дело. Гораздо легче поставить мотоцикл на пневматики низкого давления — и кати себе по снежной целине с ветерком! Тем более интересен результат работы новичка, который не был зашорен сложившимися стереотипами, а поэтому не отягощен боязнью неудачи.
Я с детства мечтал построить собственную вездеходную машину. Места у нас такие, что любо-дорого покататься и зимой, и летом, было бы только на чем.
Давно читаю «Моделист-конструктор». Знакомясь с опубликованными конструкциями, подметил, что авторы очень часто берут готовые узлы и детали от других транспортных средств. Тогда и я решил использовать для постройки своей машины все, что есть у меня под рукой. А именно двигатель от мотоцикла «Иж-Юпитер-5», резиновую ленту, цепь, звездочки, валы, а также различные стальные профили и другие материалы.

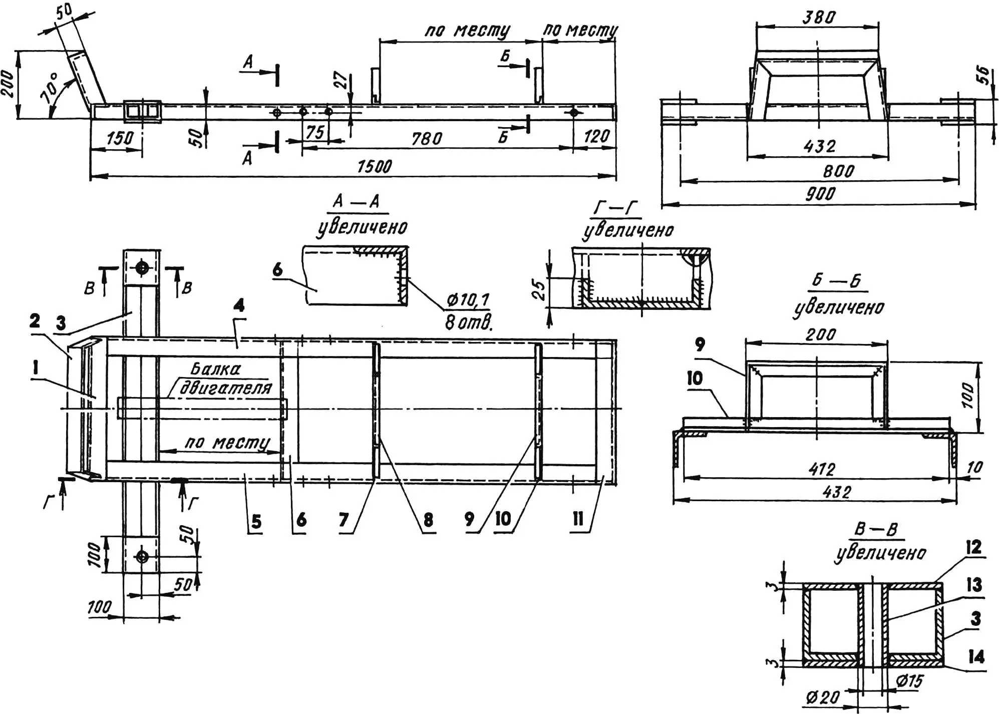
Раму снегохода сделал из стальных уголков различного сечения, листовой стали и труб.
Основа рамы — прямоугольник размерами 1500×432 мм, из стального уголка сечением 50x50x5 мм. Концы горизонтальных полок лонжеронов и средней поперечины спилил так, чтобы после сварки они соединились с остальными деталями прямоугольника заподлицо.

1,11 — передняя и задняя перекладины (уголок 50x50x5); 2 — отбойник (уголок 50x50x5); 3 — рулевая балка (сдвоенный уголок 50x50x5); 4,5 — правый и левый лонжероны (уголок 50x50x5); 6 — средняя перекладина (уголок 50x50x5); 7,10 — поперечины (уголок 20x20x3); 8,9 — опоры сиденья (уголок 20x20x3); 12,14 — накладки (лист s3, 4 шт.); 13 — втулка (труба 20×2,5, 2 шт.)
Отдельно изготовил рулевую балку в виде швеллера, сплотив и сварив встык полки двух отрезков уголка сечением 50x50x5 мм. На концах балки сверху и снизу — накладки размерами 100×100 мм из стального листа толщиной 3 мм.
Тщательно установил балку горизонтально на сверлильном станке; по центру накладок сделал сквозные отверстия диаметром 20 мм (под шпильки лыжных стоек), просверлив их заодно с уголками.

1 — рама снегохода; 2 — крепление стоек (болт М10, 4 шт.); 3 — стойка; 4 — крепление переднего моста (болт М8, 4 шт.); 5 — ведущий вал (сталь, труба 20×3, L460); 6 — замковая втулка (сталь, труба 26×3, 2 шт.); 7 — шплинт (2 шт.); 8 — корпус подшипника (2 шт.); 9 — подшипник 204 (2 шт.); 10,12,15,18 — дистанционные втулки (сталь, труба 26×3); 11 — гусеничный каток (2 шт.); 13 — гусеничная звездочка (z = 8, t = 74,6); 14,16 — болты М6 крепления звездочек; 17 — приводная звездочка (z = 27, t = 15,875)
Разметил на прямоугольнике и на балке места их будущего соединения и прорезал соответствующие пазы. Причем вертикальные полки лонжеронов резал в четырех точках снизу ровно до середины их высоты. Четыре ответных паза шириной 5 мм в вертикальных полках балки прорезал, наоборот, до середины сверху, чтобы при последующей сварке прямоугольник и балка также соединились заподлицо.
К передней перекладине приварил отбойник из уголка сечением 50x50x5 мм; а к лонжеронам — поперечины с П-образными опорами для сиденья — из уголка 20x20x3 мм. Причем опоры с заранее привинченным к ним сиденьем от мотоцикла «Иж-Юпитер-5» прикрепил по месту в соответствии с моим ростом, чтобы мне было удобно.

1 — подкос (сталь, лист s3); 2 — опора (сталь, уголок 35x35x5); 3 — присоединительный фланец (сталь, полоса 20×6); 4,5 — ушки крепления распорного механизма (сталь, лист s3)
Просверлил отверстия в лонжеронах под болты крепления стоек переднего и заднего мостов гусеничного движителя. Затем между рулевой балкой и средней перекладиной почти уже готовой рамы вварил дополнительную швеллерную балку с размещенными на ней штатными узлами крепления двигателя мотоцикла.

1 — присоединительный фланец (полоса 20×3); 2 — обойма
Самые серьезные проблемы у меня возникли при изготовлении трансмиссии и гусеницы. Много времени занял подбор гусеничной звездочки, да и резиновую ленту надо было подобрать такой, чтобы она была не тонкой и в то же время не толстой. Пришлось «попотеть» и при расчете длины и ширины гусеницы, а также точного положения отверстий под зубья звездочки.

1 — барабан; 2 — ступица; 3 — спица (6 шт.)
Гусеницу я сделал из резиновой ленты размерами 2200×300 мм и толщиной 10 мм. В кольцо она соединяется одной шпилькой в стыке типа «гребенка». А натягивается двумя специальными механизмами, расположенными между стойками переднего и заднего мостов. Каждый натяжитель состоит из трубчатого распорного корпуса и болта с двумя гайками; и корпус, и болт — с крепежными втулками вместо головок.
Собственно натяжение гусеницы происходит при равномерном свинчивании гаек на болтах обоих механизмов — и справа, и слева. При достижении необходимой степени натяжения гайки тут же фиксируется контргайками.

1 — рама снегохода; 2 — крепление стоек (болт М10, 2 шт.); 3 — стойка; 4 — крепление заднего моста (болт М8, 4 шт.); 5 — ведомый вал с гусеничным барабаном (сталь, труба 20×3, L460; лист s3); 6 — замковая втулка (сталь, труба 26×3, 2 шт.); 7 — шплинт (2 шт.); 8 — корпус подшипника (2 шт.); 9 — подшипник 204 (2 шт.); 10 — дистанционная втулка (сталь, труба 26×3, 2 шт.)
Гусеницу по всему контуру я обшил капроновыми нитями для того, чтобы ее края не расслаивались. Проколы в резине с шагом 10 мм для иглы с ниткой делал (точнее — пробивал) шилом. Работа тяжелая, но необходимая.
В резиновой ленте прорезал отверстия под зубья звездочки. Технологию использовал следующую. Сначала сверлил отверстия диаметром 8 мм, потом обрабатывал их ножом и напильником так, чтобы из цилиндрических они превратились в прямоугольные со сторонами 14×12 мм. В полученные отверстия вставил окантовки, выкроенные из алюминиевого листа, и пришил их тоже капроновыми нитками.

1 — рулевая колонка (сталь, труба 16×2); 2,3 — втулки (сталь, труба 20×2); 4 — контур двигателя; 5 — поперечная рулевая тяга (сталь, пруток Ø14); 6 — стойка (сталь, труба 20×2); 7 — наклонная рулевая тяга (сталь, труба 16×2); 8 — рама снегохода; 9 — рулевой рычаг (сталь, труба 20×2); 10,12 — шаровые шарниры; 11 — правая рулевая сошка (сталь, труба 16×2); 13 — кронштейн нижней втулки (сталь, полоса 20×2); 14 — петля крепления на двигателе; 15,18,22 — болты М6; 16,17 — хомут и наконечник продольной рулевой тяги; 19,20 — ушки (сталь, лист s3); 21 — подшипник скольжения (фторопласт); 23 — обойма подшипника (сталь, труба 20×2); 24 — вварная шпилька M14; 25,33 — корончатые гайки M14; 26,27 — большие шайбы (сталь, лист s3); 28 — стойка лыжи (сталь, труба 18×2); 29 — лыжа; 30 — левая рулевая сошка (сталь, труба 16×2); 31 — шарик шарнира; 32 — малые шайбы; 34 — втулка стойки (сталь, труба 20×3); 35 — болт М14
Между отверстиями прикрепил к резиновой ленте грунтозацепы, которые вырезал из остатков той же ленты. Каждый грунтозацеп — двумя болтами с потайными головками. После ходовых испытаний пришлось добавить еще по болту — посредине.
Еще в трансмиссию входят передний и задний мосты.
Передний — ведущий, состоит из трубчатого вала, на который посажены гусеничная звездочка, гусеничные катки и приводная звездочка (от мотоцикла «Иж»). Последняя предназначена для передачи рабочего хода от двигателя к гусенице.
Обе звездочки снабжены ступицами, вырезанными из трубы подходящего диаметра и вваренными в их центральные отверстия. На валу звездочки зафиксированы сквозными болтами М6 (позже выяснилось, что гайки этих болтов надо шплинтовать, чтобы они не отвинчивались).

1 — гусеничное полотно (резина, полоса 300×10, L2200); 2 — грунтозацеп (резина, полоса 25×10, L250, 28 шт.); 3 — окантовка отверстия (алюминий, лист s2, 29 шт.); 4,7 — швы окантовки отверстия и контура гусеницы (капроновая нить, t = 10); 5 — крепление грунтозацепа (болт М6, 56 шт.); 6 — соединительная шпилька М6; 8 — гайка М8 (2 шт.)
Гусеничные катки подобраны готовыми (но можно сделать их и самостоятельно, для этого здесь приведены их чертежи) и посажены на вал без фиксации. Свободные промежутки на валу заполнены дистанционными втулками, подобранными по месту.
Вал переднего моста вращается в двух подшипниках 204, запрессованных в простые корпуса, прикрепленные к стойкам, которые, в свою очередь, привинчены к лонжеронам рамы снегохода.

1,5 — крепежные втулки (сталь, пруток Ø23); 2 — болт М20; 3 — гайка и контргайка М20; 4 — распорный корпус (сталь, труба 26×3)
Конструкции подшипниковых корпусов и стоек одинаковы что у переднего, что у заднего моста. Разница лишь в том, что задние стойки выполнены без подкосов, так как крепятся не жестко, а шарнирно, чтобы можно было регулировать натяжение гусеницы.
Задний мост состоит из такого же трубчатого вала и гусеничного барабана и устанавливается, как и передний, в подшипниках 204 с корпусами, привинченными к стойкам. Детали барабана выкроены из стального листа толщиной 3 мм и намертво приварены к валу.
Механизм управления снегоходом представляет собой сложную пространственную систему, состоящую из двух лыж, продольной и поперечной тяг, стойки, колонки и собственно руля от мотоцикла со всеми необходимыми органами управления (рукояткой «газа», рычагом сцепления и т.д.).

1 — рама; 2 — сиденье; 3 — багажник
Рулевая колонка установлена под тем же углом, что и на мотоцикле, и вращается в двух втулках. Верхняя втулка расположена на конце ломаной стойки, приваренной к правому лонжерону рамы снегохода, а нижняя, заглушенная снизу, прикреплена к картеру двигателя. Управляющее движение от руля к лыжам передается последовательно тягами, соединенными друг с другом наконечниками с шаровыми шарнирами.
При изготовлении и сборке системы управления самым хлопотным оказался выбор соотношения длин продольной тяги и правой рулевой сошки: надо было сделать так, чтобы при любом отклонении руля продольная тяга не задевала ломаной стойки.

1 — полоз (сталь, лист s3); 2 — ребра жесткости (сталь, уголок 30x30x3); 3,7 — кронштейны (сталь, лист s3); 4,6 — втулки (сталь, труба 20×2,5); 5,8 — подрезы (сталь, уголок 170x20x2)
Лыжи сварены из листовой стали и уголков различного сечения и закреплены на концах стоек при помощи болтов. Подошвы лыж не обиты каким-либо материалом, уменьшающим трение, а надо бы. И еще выяснилось, что необходимы резиновые шнуры-натяжители, которые не давали бы носкам лыж зарываться в снег.
Бензобак и глушитель снегохода — мотоциклетные, штатные; последний дополнительно притянут одним болтом к правому лонжерону рамы.

1 — рама; 2 — опора сиденья; 3 — болт крепления сиденья (4 шт.); 4 — сиденье; 5,8 — прижимы (сталь, полоса 30×2); 6,7 — крепление багажника (болты, 4 шт.); 9 — багажник (сталь, проволока Ø5)
Багажник сварен из отрезков стальной проволоки и прикреплен к задней опоре сиденья и к лонжеронам рамы двумя прижимами из стальной полосы с четырьмя болтами.
Мой вездеход можно было бы использовать не только в зимнее, но и в бесснежное время. Для грунтового варианта вместо лыж ему необходимы колеса, например, от мотоколяски СЗД — они ставятся вместо лыж. Вал для них нужен такой же, как для переднего гусеничного моста, только длиннее.
Наконец, для полной комплектации моему вездеходу не хватает еще фар и крюка для прицепа. Но это дело наживное.
Е. СОРОКИН, г. Ачинск, Красноярский край


