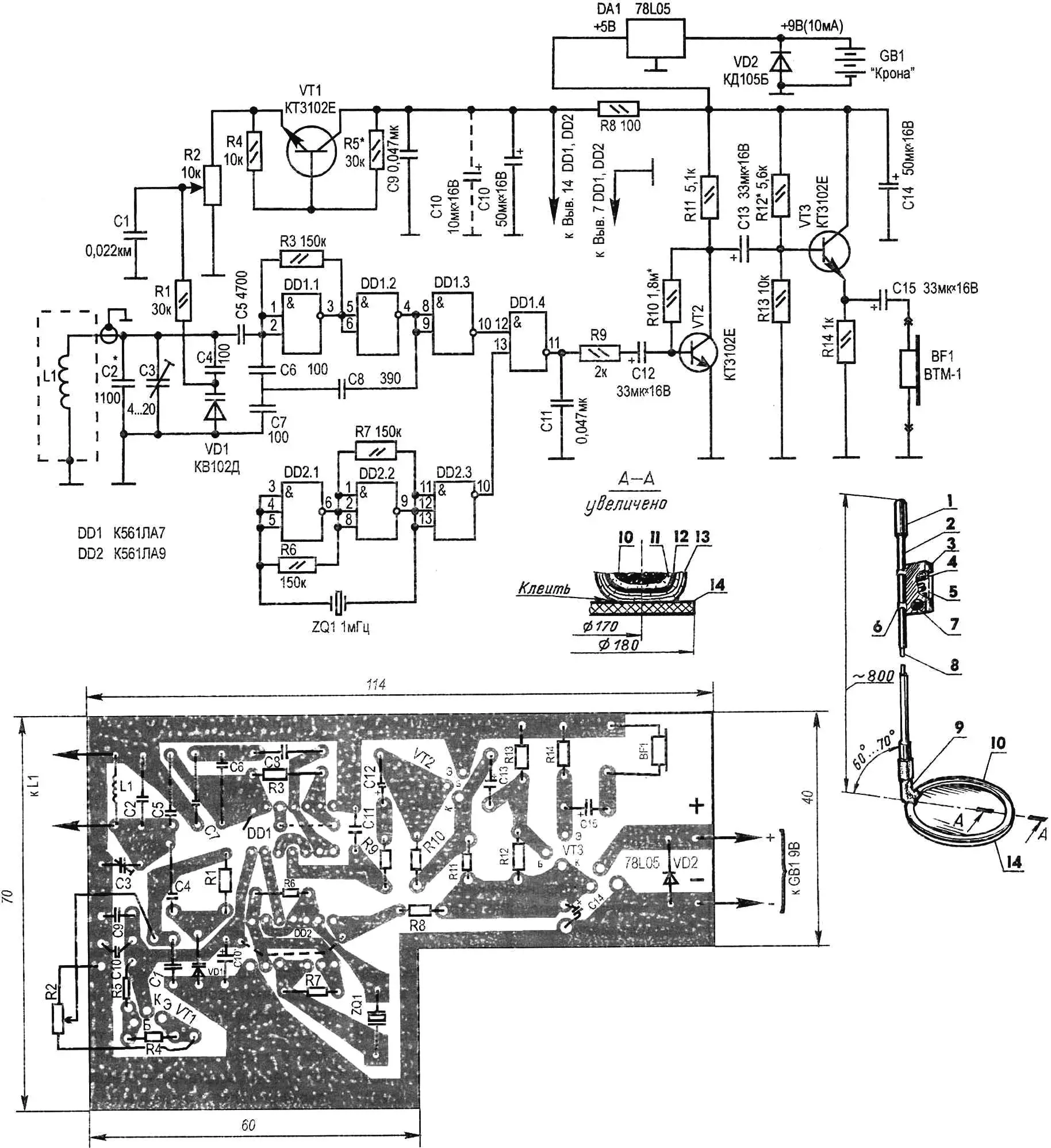
Сконструйований мною металошукач працює за принципом биттів, що виникають через різницю коливань еталонного та перебудовуваного генераторів (5—10-а гармоніка, обирається найближча за частотою). Це дозволяє довести чутливість приладу до того рівня, коли стає можливим виявляти, скажімо, п’ятикопійну монету в ґрунті на глибині 10 см, а сталеву кришку люка чи трубу — на 65 см. Виконаний на доступній елементній базі, металошукач не потребує ретельного налаштування й невибагливий у експлуатації. Електроживлення — від гальванічної батареї «Крона».
Перебудовуваний генератор зібраний за так званою схемою «ємнісної триточки» на логічних елементах DD1.1 — DD1.2 вітчизняної ІМС К561ЛА7. Його коливальний контур утворений пошуковою котушкою L1, конденсаторами С2 — С4 та варикапом VD1, подача потрібної напруги на який забезпечується наявністю потенціометра R2, що виконує функцію органу налаштування на низьку частоту биттів.
У схему додатково введено транзистор VT1. Його призначення — забезпечити термокомпенсацію варикапа VD1. Якщо створеному металошукачу судилося працювати в сприятливих умовах, при невеликих коливаннях температури навколишнього середовища, то VT1 можна вилучити з пристрою.
Еталонний генератор реалізовано на двох логічних елементах 3І-НЕ мікросхеми DD2 (К561ЛА9). Частота стабілізована кварцовим резонатором ZQ1 (1 МГц).
І у перебудовуваного, і у еталонного генераторів є по буферному каскаду (логічний елемент DD1.3 та, відповідно, DD2.3), що працює на змішувач DD1.4. Виділений у ньому сигнал різницевої частоти надходить на підсилювач (транзистор VT2) з емітерним повторювачем (VT3). Звуковим індикатором виявлення металу в ґрунті служить мікротелефонна капсула BF1 від слухового апарата. Стабілізатор напруги DA1 забезпечує «електроніку» постійними 5 В, а напівпровідниковий діод VD2 захищає її від помилкової полярності під час підключення батареї живлення.
Перебудовуваний генератор «виводять» на потрібні 100—200 кГц, підбираючи конденсатор С2 і змінюючи ємність «підстроювальника» С3 при середньому положенні повзунка потенціометра R2. Досягають того, щоб при максимально можливому співвідношенні частот еталонного і перебудовуваного генераторів отримати гучний сигнал биттів, який відтворює капсула BF1.

1 — ручка; 2 — несуча штанга (склопластикова лижна палиця, L900 — 1 000); 3 — металевий кожух електронного блока; 4 — гальванічна батарея «Крона»; 5 — друкована плата з установленими на ній радіодеталями; 6 — скоба кріплення кожуха (2 шт.); 7 — регулятор «Налаштування»; 8 — коаксіальний кабель; 9 — кронштейн; 10 — пошукова котушка (Ø160 мін, 60 витків ПЕЛ-0,2); 11 — ізолююча обмотка (ізолента, шар); 12 — електростатичний екран (розріджена обвивка серпантином із алюмінієвої фольги, кінці розімкнені); 13 — захисна обмотка (ізолента, 2—3 шари); 14 — основа (коло зі склотекстоліту, s2—4)
Підсилювач з емітерним повторювачем налаштовують підбором резисторів R10 і R12. Орієнтиром можуть служити контрольні 2,5 В на колекторі VT2 і на навантажувальному резисторі R14. Юстування термокомпенсації, виконаної на транзисторі VT1, здійснюють підбором R5. При цьому добиваються, щоб напруга між колектором і емітером VT1 була в межах 2—2,5 В.
Пошукову котушку L1 намотують на оправці діаметром 160 мм. Вона містить 60 витків дроту ПЕЛ-0,2. Потім іде одношарова обмотка ізолентою. Після цього котушку обертають (із невеликим розрідженням між сусідніми витками) серпантином із алюмінієвої фольги — для електростатичного екранування. Електричний контакт між кінцями такого екрана неприпустимий (інакше утвориться замкнутий виток).
Отриману рамку-датчик обмотують для захисту від пошкоджень двома-трьома шарами ізоляційної стрічки, приклеюють «епоксидкою» типу ЕДП до основи (кола зі склотекстоліту товщиною 2—4 мм) і за допомогою кронштейна кріплять до несучої штанги — склопластикової лижної палиці з ручкою та блоком. У корпусі блока розміщують гальванічну батарею «Крона» і всю «електроніку», змонтовану на друкованій платі з 1,5-мм фольгованого гетинаксу. З’єднання пошукової котушки з платою здійснюється коаксіальним кабелем, що проходить усередині несучої штанги.
Тепер про радіодеталі, необхідні для збирання металошукача. Усі їх, включно з напівпровідниковими приладами та мікросхемами, обирають із числа недорогих і широко поширених. Зокрема, постійні резистори — типу МЛТ-0,125. Як потенціометр R2 підійде будь-який малогабаритний, бажано з вимикачем (останній на принциповій електричній схемі умовно не показаний).
Конденсатори постійної ємності С1, С9 і С11 можуть бути будь-якими малогабаритними, але з номіналами, вказаними на принциповій електричній схемі.
Більш жорсткі вимоги у С2, С4 — С8: для більшої надійності та довговічності їхньої роботи в різних умовах ці конденсатори бажано обирати з числа термостабільних. Зокрема, конденсатор С3, що виконує роль «підстроювальника», бажано встановити керамічний, як найбільш стійкий до різких перепадів температур (наприклад, типу КТ4-23 ємністю 4…20 пФ). А як більш ємні С10, С12 — С15 можна сміливо використовувати «електроліти» К50-6, які гарантують стабільну роботу схеми.
Маючи таку елементну базу, автор виготовив за викладеною вище розробкою кілька металошукачів. Приємно відзначити, що жодних труднощів під час їх налаштування та експлуатації не виникло.
«Моделіст-конструктор» № 1’2004, В. ГРИЧКО
