Во время весеннего снеготаяния или осенних дождей, когда вода заливает подвальные помещения, приходится вставать среди ночи, включая и выключая насос. Простая и потому надежная автоматика вернет спокойный сон.
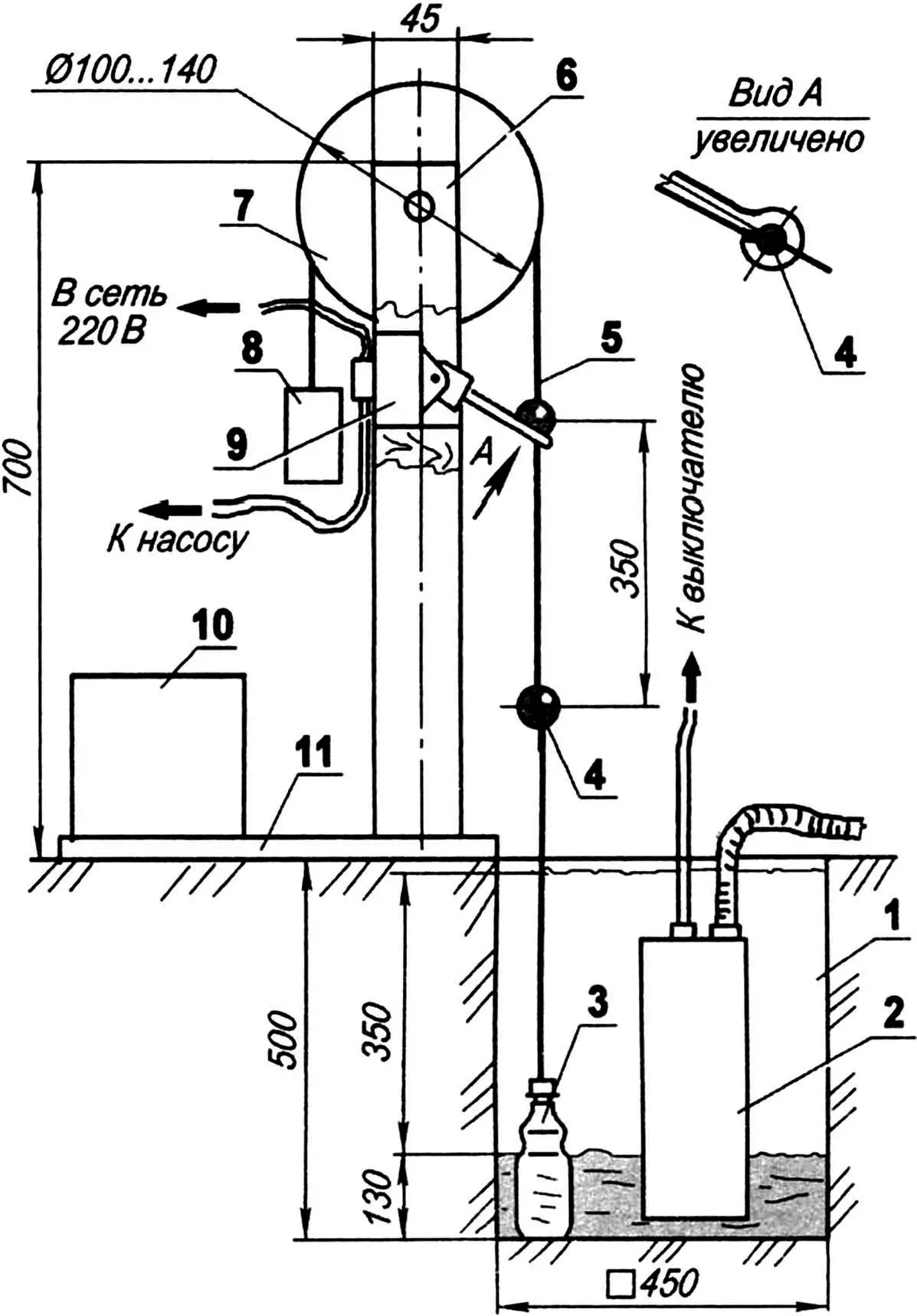
Для установки погружного насоса в подвале делается приямок. В данном случае его размеры 500x450x450 мм. Между насосом и стенками приямка, не задевая их, размещается пластиковая пол-литровая бутылка-поплавок, на 4/5 заполненная водой. Крепкой нитью бутылка связана с грузом, масса которого чуть меньше массы воды в бутылке — триста граммов. Нить перекинута через шкив и на ней закреплены два «пилота» — верхний и нижний «Пилоты» можно сделать из свинцовой пули, разрубив ее пополам и закрепив на нити, вроде грузила.

1 — приямок; 2 — погружной насос; 3 — поплавок (пластиковая бутылка 0,5 л); 4 — «пилот»-переключатель (свинец, 2 шт.); 5 — нить (дратва, тонкий капроновый шнур и т.п.); 6 — стойка (рейка 45×30, L700, 2 шт.); 7 — шкив; 8 — груз (масса 300 г); 9 — выключатель; 10 — противовес; 11 — платформа (дерево)
Положение верхнего «пилота» должно обеспечивать выключение насоса при опускании бутылки на дно (см. рис.), а при ее всплытии к верхней кромке при наполнении приямка водой нижний «пилот» должен включить насос. В качестве выключателя можно использовать обычный настенный, но его рычаг необходимо удлинить на 5 — 6 сантиметров. На конце рычага выполняется отверстие, через которое пропускается нить.
Стойки делаются из деревянных реек 45×30 длиной 700 мм и крепятся к деревянной платформе с противовесом.
А. БАХИР, В. ЗОРИН, г. Хадыженск


